emilspec
An Integrated Publishing, Inc. Site
eMilSpec
An Integrated Publishing Website
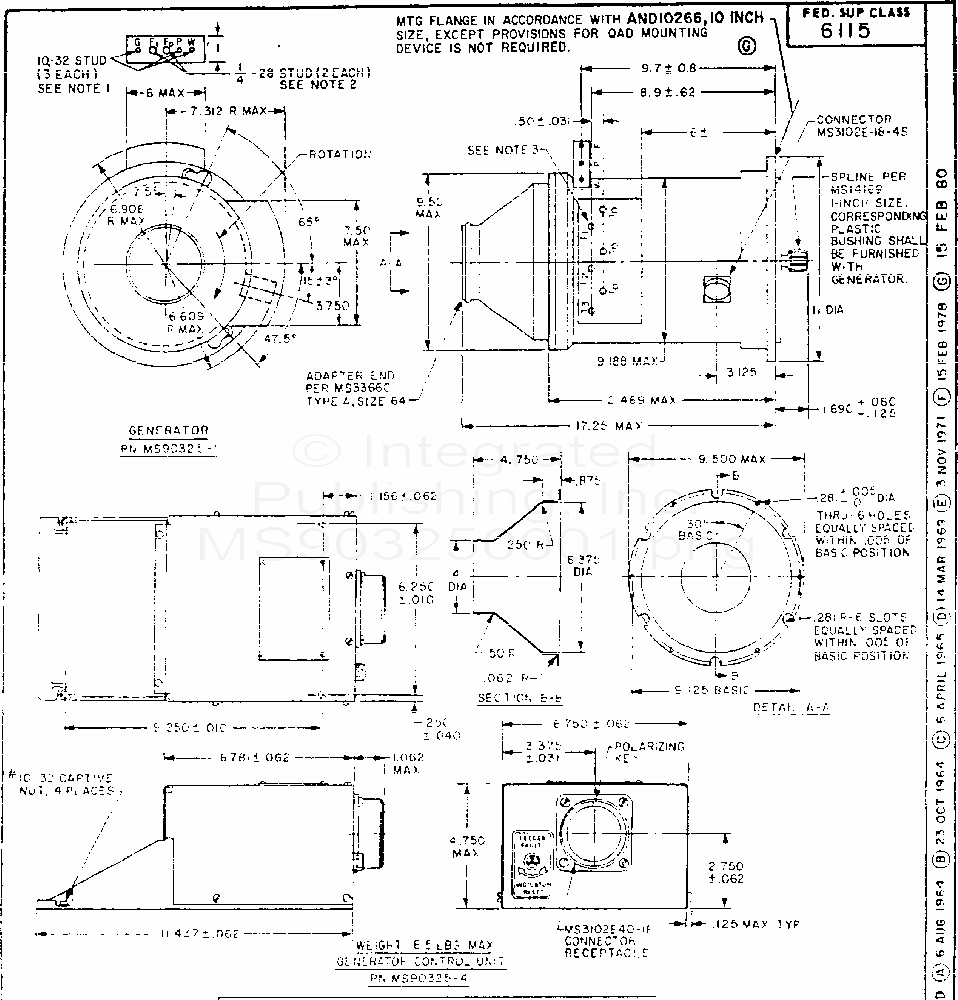
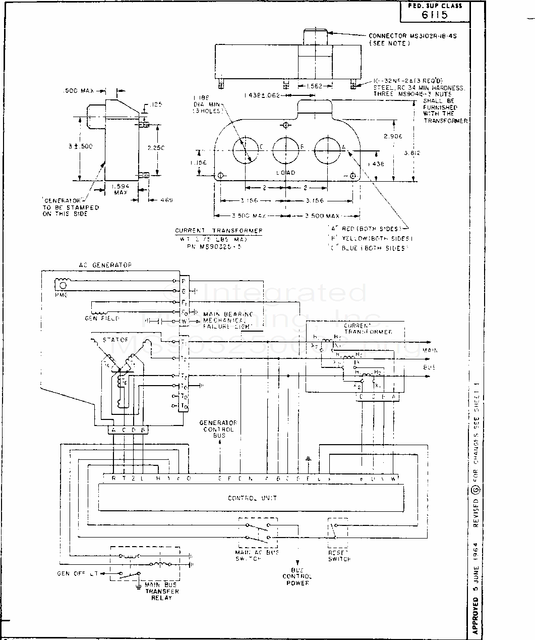
MS90325 Generator System, Alternating Current, Integrally Excited, 60 Kva Brushless (P-3 Aircraft) (S/S By Mil-Prf-21480/24)
For Parts Inquires call
Parts Hangar, Inc
(727) 493-0744
© Copyright 2015 Integrated Publishing, Inc.
A Service Disabled Veteran Owned Small Business