emilspec
An Integrated Publishing, Inc. Site
eMilSpec
An Integrated Publishing Website
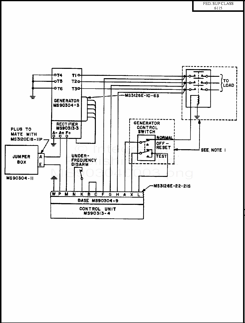
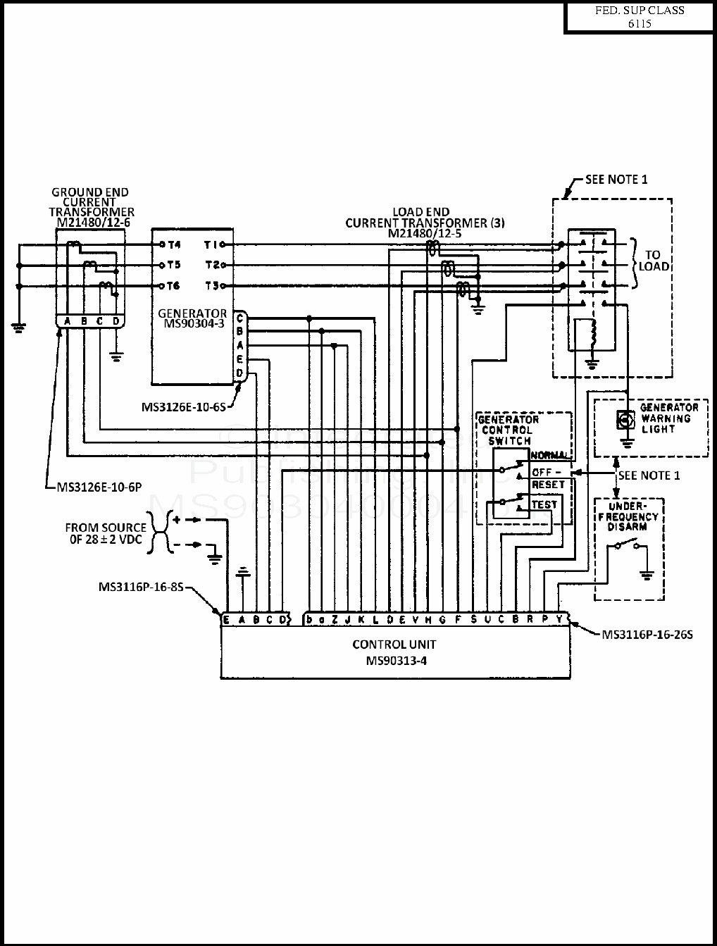
MS90304 Generator System, 20 Kva, 400 Hertz, Alternating Current, Integrally Excited, Brushless Type, Aircraft, Self-Cooled
For Parts Inquires call
Parts Hangar, Inc
(727) 493-0744
© Copyright 2015 Integrated Publishing, Inc.
A Service Disabled Veteran Owned Small Business